Sistemi baterijskega hranjenja energije v omrežnem merilu
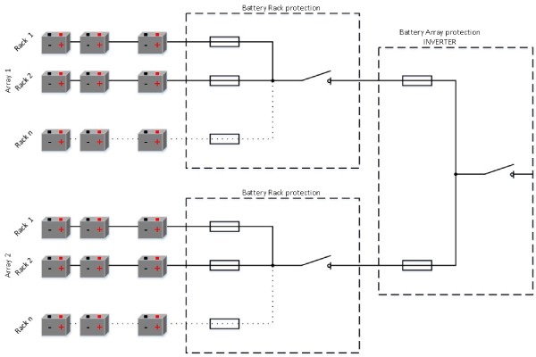
Sistem baterijskega hranjenja je sestav iz zaporedno in vzporedno vezanih baterijskih celic. V baterijskem stojalu (rack) so baterijski moduli vezani zaporedno, v baterijskem polju (array) pa so baterijska stojala vezana vzporedno. Baterijska stojala so običajno v kontejnerjih in so električno povezana znotraj enosmernih (DC) zbiralnih omar, zaščitenih s talilnimi vložki (varovalkami). Baterijski kontejnerji so nato priključeni na baterijski pretvornik; električno so združeni v pretvornikovi DC zbiralni omari, prav tako zaščiteni s talilnimi vložki.
| Anže Jerman Produktni vodja  | 
Sistem baterijskega hranjenja je prilagojen sistem, kar pomeni, da so nazivna napetost, kapaciteta in stopnja praznjenja projektirane glede na zahteve naročnika. Glede na projektne zahteve je treba uporabiti ustrezne talilne vložke. Naslednji dokument pojasnjuje pomembne parametre, ki jih je treba upoštevati pri zaščiti baterijskih sistemov.
Slika 1: Arhitektura baterijskega hranilnika
.jpg)
Primer baterijskega hranilnika
Topologija povezav in uporabljene vrednosti so zgolj informativne za prikaz primera.
| Baterijski sistem: | |
| Št. vzporednih polj | 2 | 
| Nazivna DC napetost | 1500V | 
| Nazivni tok | 2x400A | 
| Nazivna moč | 1,2 MW | 
| Kapaciteta | 600kWh | 
Slika 2: Topologija baterijskega hranilnika moči 1,2 MW

Upornost baterijskega sistema
Eden najpomembnejših parametrov je upornost baterijske celice. Običajen razpon je med 0,5 in 10 mΩ na celico. Glede na upornost baterijske celice lahko izračunamo pričakovani kratkostični tok. Ta je odvisen od upornosti baterijske celice in upornosti povezovalnih vodnikov. V najslabšem primeru upoštevamo le upornost baterijske celice.
| Baterijska celica: | |
| Nazivna DC napetost | 3,7V | 
| Kapaciteta | 2500mA | 
| Stopnja praznjenja | 2C | 
| Upornost | 10mΩ | 

Pričakovani kratkostični tok
Pričakovani kratkostični tok izračunamo po Ohmovem zakonu. V enačbi uporabimo nazivno napetost baterijskega sistema in upornost baterijskega sistema, ki je odvisna od mesta kratkega stika. Osnovno razlikujemo dve možni mesti kratkega stika: znotraj baterijskih stojal (rackov) in znotraj baterijskih polj (arrayev).
Zaščita baterijskega stojala (rack)
Baterijska stojala so električno združena v DC zbiralnih omarah. Ob napaki znotraj stojala bo kratkostični tok enak vsoti tokov stojal v okvarjenem polju. Baterijska stojala so zaščitena s talilnimi vložki, dimenzioniranimi glede na nazivni tok stojala. Prekinilna zmogljivost talilnih vložkov mora biti višja od vsote pričakovanih kratkostičnih tokov posameznih stojal v baterijskem polju.
| Baterijsko stojalo: | |
| Št. zaporednih modulov | 31 | 
| Nazivna DC napetost | 1500V | 
| Nazivni tok | 50A | 
| Nazivna moč | 75kW | 
| Kapaciteta | 37,5kWh | 
| Stopnja praznjenja | 2C | 
| Upornost | 403mΩ | 
| Pričakovani kratkostični tok | 3700A | 
Pričakovana prekinilna zmogljivost zaščite baterijskega stojala:
Slika 5: Kratkostični tok znotraj baterijskega stojala


Zaščita baterijskega polja (array)
Baterijska polja so električno združena v pretvornikovi DC zbiralni omari. Ob napaki znotraj polja bo kratkostični tok enak vsoti tokov baterijskih polj. Baterijska polja so zaščitena s talilnimi vložki, dimenzioniranimi glede na nazivni tok polja. Prekinilna zmogljivost talilnih vložkov mora biti višja od vsote pričakovanih kratkostičnih tokov posameznih baterijskih polj v celotnem sistemu. Zanesljivo zaščito na ravni polja je mogoče zagotoviti z več ločenimi talilnimi vložki, vezanimi vzporedno na DC zbiralki.
| Baterijsko polje: | |
| Št. vzporednih stojal | 8 | 
| Nazivna DC napetost | 1500V | 
| Nazivni tok | 400A | 
| Nazivna moč | 600kW | 
| Kapaciteta | 300kWh | 
| Stopnja praznjenja | 2C | 
| Upornost | 50,4mΩ | 
| Pričakovani kratkostični tok | 29.800A | 
Pričakovana prekinilna zmogljivost zaščite baterijskega polja:

Sklepi
Zaradi arhitekture baterijskega hranilnika morajo biti baterijska stojala in polja zaščitena pred poškodbami ob pojavu kratkostičnega toka. Ta dokument prikazuje pomembnost visoke prekinilne zmogljivosti, ki jo je mogoče doseči z zaščito s talilnimi vložki. Z razvojem baterijskih celic se upornost celic še znižuje, zato je potrebna višja prekinilna zmogljivost zaščitnih naprav. Dokument tudi pokaže, da lahko pravilna arhitektura baterijskega hranilnika prepreči neželene scenarije, ki bi lahko povzročili škodo v sistemu.